留言板

尊敬的读者、作者、审稿人, 关于本刊的投稿、审稿、编辑和出版的任何问题, 您可以本页添加留言。我们将尽快给您答复。谢谢您的支持!

姓名
邮箱
手机号码
标题
留言内容
验证码

2020年  第46卷  第4期

显示方式:
2020年, 第46卷, 第4期
icon下载 (75877) 908 icon预览
论文
航空电子系统机载网络实时性能评价技术
何锋, 周璇, 赵长啸, 李峭, 王鹏, 熊华钢
2020, 46(4): 651-665. doi: 10.13700/j.bh.1001-5965.2019.0297
摘要:

机载网络是航空电子系统中实现信息实时可靠传输的手段,其发展程度和能力决定了航空电子系统的总体构型及信息综合效能。不同于一般计算机网络,机载网络更加强调组网的实时性,需要采用苛刻高效的方法实现其实时性能的分析与评价。以交换式网络中消息传输过程为分析对象,研究了消息端到端传输延迟模型,给出了实时性能评价方法在评估悲观性和计算紧性的对比指标;对解析分析、行为仿真和模型检查等典型机载网络实时性评价关键技术进行了梳理和分析,给出了各种实时性能评价方法在计算紧性和效率等方面的差异和实现途径。以简单网络和工业规模网络为研究案例对上述方法进行了验证说明,并对比分析了各种方法在计算紧性的差异,探讨了航空电子系统机载网络实时性能评价技术的发展趋势。

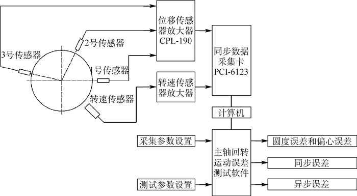
回转误差测试中系统噪声分离技术
冯明, 周程瑜, 张坤, 王新杰
2020, 46(4): 666-673. doi: 10.13700/j.bh.1001-5965.2019.0316
摘要:

高精度主轴的回转误差和测试系统的噪声常处于同一水平,这极大地影响了用频域三点法测量主轴回转误差的准确性。针对同步误差(SEM),提出了对含噪声信号进行等角度采样重构、集合平均和小波滤波的组合降噪处理方法,提出了根据传感器和被测主轴直径定量确定小波分解层数的方法,经仿真实验证明其具有良好的去噪效果。针对异步误差(ASEM),提出了消除测试系统噪声的方法,研究了圈数对异步误差测试结果的影响规律。此外,搭建了测试系统,验证了所提方法的有效性。

不确定需求下航空公司枢纽网络优化设计
乐美龙, 郑文娟, 吴明功, 王泽坤
2020, 46(4): 674-682. doi: 10.13700/j.bh.1001-5965.2019.0319
摘要:

为了帮助航空公司合理规划航线网络,降低运输成本,从航空公司的角度出发,将机场容量看作到港和离港航班的函数,绘制了机场容量包络曲线。基于机场容量包络曲线构建了随机需求下多分配、非严格的两阶段混合整数随机规划模型,第1阶段确定网络的枢纽位置,第2阶段确定不同需求情形下城市对的运输路径和不同路径上的流量比例。当需求情形是离散变量时将两阶段模型转化为确定的等价规划。继而以东航为例选取13个机场对模型进行验证,并对运输成本折扣因子进行灵敏度分析。结果表明:在不同的折扣因子情形下选择的枢纽机场不同,折扣越大,选择的枢纽越多,网络总成本越低,且3种折扣因子情形下的枢纽选择与实际比较吻合;每种折扣因子情形下,当需求不同时航线网络的布局有所差异;对比需求确定和不确定下的模型结果差异,得出需求不确定下的网络总成本更低。可见需求不确定下的随机规划模型更加贴近实际,能够帮助航空公司规划符合实际情形的枢纽航线网络,并确定其在枢纽机场的容量份额。

AUV自航对接的类物理数值模拟
吴利红, 王诗文, 封锡盛, 李一平, 刘开周
2020, 46(4): 683-690. doi: 10.13700/j.bh.1001-5965.2019.0305
摘要:

为了预报dock对自主水下机器人(AUV)水动力性能的影响,提高AUV水下对接成功率,提出一种多块混合网格结合动态层方法和用户自定义函数(UDF)的方法,应用于基于离散螺旋桨的AUV自航对接的类物理数值模拟。所提方法采用移动子区域代替传统的移动边界,可提高数值计算效率。在验证了AUV自航试验速度的基础上,对AUV自航对接的水动力和流场进行分析。结果表明,AUV在螺旋桨定转速300 r/min推进作用下,自航对接时间约16 s,终端速度为0.75 m/s。对接速度满足对接碰撞需求。dock对AUV运动影响:在对接井口B点之前起阻碍作用,在B点之后起吸附作用。AUV对接阻力增加2.4%,增幅小,可实现与dock对接。

高超声速滑翔飞行器地形匹配辅助导航方法研究
鲜勇, 任乐亮, 杨子成, 张大巧, 李杰
2020, 46(4): 691-702. doi: 10.13700/j.bh.1001-5965.2019.0310
摘要:

高超声速滑翔飞行器滑翔飞行高度在30 km以上,大气极其稀薄,传统采用气压高度计的地形匹配辅助导航方式将无法正常工作。为实现高精度地形匹配,在分析匹配算法对地形常值误差不敏感的基础上,详细论证了基于惯性系统解算绝对高度方案,并对比分析了将短时滑翔段弹道简化为等高飞行方案。在捷联惯性导航系统(SINS)误差模型基础上,结合高度通道方块图,通过拉普拉斯变换,建立了惯性系统高度通道短时稳定性解析模型,并以CAV-H为研究对象建立数值仿真环境。仿真结果表明,解析模型精度较高,基于SINS解算绝对高度能够满足地形匹配辅助导航系统精度要求,优于气压高度计正常工作时的精度。

基于改进遗传算法的移动机器人路径规划
魏彤, 龙琛
2020, 46(4): 703-711. doi: 10.13700/j.bh.1001-5965.2019.0298
摘要:

路径规划是实现移动机器人自主导航的关键技术。针对常规路径规划算法求解的路径长度非最短以及在前后两次规划过程中规划路径不连贯的问题,提出一种基于改进遗传算法的帧间关联平稳路径规划方法。首先,结合随机和定向两种搜索方式生成候选路径;然后,在常规遗传操作算子中引入插入算子和删除算子,并将规划路径的连贯性考虑进适应度函数中来计算每条候选路径的适应度值;最后,输出适应度值最高的路径作为当前最优路径。仿真结果表明了所提方法的正确性和可行性。实验结果表明,所提方法与A*算法和常规遗传算法相比,移动机器人行驶路径长度分别减少了3.05%和1.85%;行驶过程中的最大偏航角变化量分别减少了38.02%和32.43%,转角绝对值之和分别减少了23.97%和19.94%,所提方法能规划出更优的路径,并显著提高移动机器人的行驶效率和平稳性。

面向Web科学可视化的临近空间数据视频化方法
谭剑, 王圣华, 郭长顺
2020, 46(4): 712-723. doi: 10.13700/j.bh.1001-5965.2019.0300
摘要:

临近空间在科学、经济和军事等领域具有重要价值,高效便捷地进行临近空间数据Web科学可视化和信息提取是临近空间数据应用不断深入和扩展的必然需求,但是,已有的临近空间数据类型繁杂和数据量巨大,成为Web传输和实时可视化的关键瓶颈。从数据组织方法角度展开了研究,根据临近空间数据的特点,结合视频压缩原理,提出了将临近空间数据进行分解、插值和色彩空间变换处理形成图像后,选取适宜视频压缩编码方法将图像编码为视频。实验结果表明:所提方法可以实现临近空间数据在Web环境下的高效组织,在保障可视化质量的前提下通过降低数据网络传输量实现了临近空间数据的实时可视化需求。研究结果可以直接解决临近空间数据Web实时可视化问题,将为临近空间科学研究和知识发现提供可视化理论和技术支持,并为类似海量数据Web科学可视化提供方法借鉴。

固液火箭发动机车轮形装药参数化设计与内弹道性能研究
李新田, 蔡强, 李延成, 王雪坤, 淡林鹏
2020, 46(4): 724-730. doi: 10.13700/j.bh.1001-5965.2019.0314
摘要:

装药设计和内弹道性能特性研究可为固液火箭发动机的设计和优化提供基础。建立了固液火箭发动机装药设计和内弹道计算的流程与方法,根据燃面退移规律,获得了车轮形装药燃烧面积、药柱通道面积等参数随燃去肉厚的变化关系。针对给定的设计指标及动力系统方案,开展了有中心孔车轮形、无中心孔车轮形、双D形及管形装药方案设计。计算结果表明:在相同的设计要求下,车轮形装药具有更大的燃烧面积、更高的装填分数及更小的药柱长径比;管形装药的氧燃比、燃烧室压强、推力等性能参数随时间变化更小;减小药柱外径可提高管形、双D形装药的装填分数,但同时会提高药柱的长径比。研究结果对车轮形装药固液火箭发动机内弹道特性及规律的认识可起到较好的支撑作用。

北斗导航星座星间通信速率控制方法
李献斌, 王建, 范广腾, 杨志玺
2020, 46(4): 731-738. doi: 10.13700/j.bh.1001-5965.2019.0411
摘要:

北斗导航星座可以通过星间测距和传输链路实现自主定轨和性能增强。导航卫星间进行数据传输时,卫星相对位置时变,传输信道特性也随之不断发生变化。针对导航卫星间传输链路时变特性,提出了一种基于星历的星间通信速率控制方法。在满足传输服务质量的需求下,根据导航卫星自有的高精度星历资源定量计算星间最优通信速率,通过速率的动态调整提高星座的传输效能。仿真结果表明,采用所提方法,北斗导航星座星间传输效能可以提高1.92倍,验证了方法的有效性。

推进剂贮箱区间干涉时变可靠性分析方法
辛腾达, 赵继广, 崔村燕, 段永胜
2020, 46(4): 739-745. doi: 10.13700/j.bh.1001-5965.2019.0294
摘要:

在推进剂贮箱服役期内,由于材料强度退化及外界随机载荷等不确定因素的存在,其可靠性表现为时变特性。基于区间理论与应力-强度干涉理论,为推进剂贮箱时变可靠性分析提供了一种区间干涉时变可靠性分析方法。通过对椭球底圆柱贮箱应力进行分析,根据贮箱等效应力分布与强度幂指数退化模型,将应力与强度转换为时变区间变量的形式。结合应力-强度干涉理论,将任意时刻应力与强度区间转换为标准化区间,根据临界状态函数与标准化区间的位置关系,定义区间干涉时变可靠性指标。结合示例参数对推进剂贮箱时变可靠性进行了分析,并与服从正态分布的应力-强度干涉可靠性方法及区间可靠性方法分析结果进行了对比,验证了所提方法的有效性。

一种圆柱物料装填机器人残余振动抑制方法
郑昱, 广晨汉, 杨洋
2020, 46(4): 746-753. doi: 10.13700/j.bh.1001-5965.2019.0296
摘要:

为提高载具内的物料装填效率,提出了一种在载具内受限空间中使用的新型圆柱物料装填机器人,并通过优化关节轨迹,对机器人末端残余振动进行抑制。首先,给出物料装填机器人的总体设计方案和工作流程。然后,结合物料装填机器人的结构特点,应用拉格朗日方法建立封闭形式的刚柔耦合动力学模型,并应用模态分析方法得到机器人末端动态响应计算方法。最后,以物料装填机器人关节残余弹性势能最小为优化目标,使用最大最小蚂蚁系统,对机器人关节轨迹进行优化,并对优化结果进行仿真验证。仿真结果表明,优化后的关节轨迹,在满足快速装填要求的基础上,可以降低约34.4%的关节残余弹性势能和约37.6%的机器人末端振动振幅。

航天器高精度多维安装解耦标定方法
毛柏源, 姬军鹏, 张鹏飞
2020, 46(4): 754-760. doi: 10.13700/j.bh.1001-5965.2019.0285
摘要:

针对航天器多维安装在耦合情形下的标定问题,提出一种基于成像器观测的在轨标定方法,该方法有效克服了标定方程组的耦合非线性。首先,结合成像器观测的物理意义推导出其应满足的几何方程,并通过各机械机构的安装传递关系建立矢量方程,进而通过双矢量方式建立矩阵方程。其次,分析矩阵方程成立应当满足的必要条件,通过灵活运用"特征向量"的数学特性,对串联机械机构安装进行解耦,得出一种以成像器观测为基础的在轨标定数学方法,并将2维安装推广到n维安装的一般情形,给出标准的计算流程。最后,对标定方法进行了数学仿真验证,同时仿真分析了观测噪声对标定方法的影响,仿真结果表明灵活运用"特征向量"解耦标定的方法是有效的、准确的。

脉冲星方位误差估计的TSKF算法
许强, 范小虎, 徐利国, 王宏力, 冯磊
2020, 46(4): 761-768. doi: 10.13700/j.bh.1001-5965.2019.0288
摘要:

为提高脉冲星方位误差估计对方位自行速度及卫星位置误差的鲁棒性和整体运算的高效性,设计了两级卡尔曼滤波(TSKF)算法。首先,分析了方位自行速度及卫星位置误差对方位误差估计的影响,并分别结合相关算法进行了仿真验证。然后,结合方位误差估计的CV模型和两级卡尔量滤波的相关原理,写出了TSKF算法的更新方程,并分析了实现并行计算的基本流程。仿真实验的数据显示:在方位自行速度及卫星位置误差均存在的情况下,TSKF算法的方位估计精度约为0.1 mas,方位自行速度估计精度约为1.1 mas/a;与基于CV模型的估计算法相比,TSKF算法的浮点运算仅增加了0.048%。

一类复杂通信条件下高阶线性群系统编队控制
石晓航, 张庆杰, 吕俊伟
2020, 46(4): 769-780. doi: 10.13700/j.bh.1001-5965.2019.0302
摘要:

针对时变时延、拓扑不确定和外部扰动等复杂通信条件下的高阶线性群系统编队控制问题进行研究。首先,建立了群系统编队控制问题的数学描述,并基于一致性最近邻原则给出了编队控制协议框架。其次,提出了群系统实现编队的充要条件。通过状态分解和变量代换,给出了约束条件下,编队控制协议的设计方法。同时,为得到群系统所允许最大时延边界,引入自由权矩阵,得到了保守性较小的线性矩阵不等式(LMI)判据条件。仿真实验验证了编队控制方法对于有界时变时延、拓扑不确定以及外部扰动具有一定的鲁棒性。

可重复使用飞行器再入姿态的区间二型自适应模糊滑模控制设计
杨珍书, 毛奇, 窦立谦
2020, 46(4): 781-790. doi: 10.13700/j.bh.1001-5965.2019.0474
摘要:

针对具有强非线性、多变量耦合特性的可重复使用飞行器(RLV),同时考虑模型参数不确定性和外界干扰对飞行器再入姿态跟踪的影响,提出了一种基于区间二型自适应模糊滑模的姿态控制方法。首先,建立飞行器再入动态模型,并基于反步思想将控制模型转化为姿态角和角速率相关子系统。其次,将模型参数不确定性和外界干扰视作子系统非线性项的一部分。再次,采用区间二型模糊系统逼近子系统非线性项,并结合自适应技术和滑模控制方法分别设计虚拟控制量和实际控制量。此外,引入一阶低通滤波器用以处理子系统虚拟控制律。通过Lyapunov方法的分析证明了闭环控制系统的稳定性,且飞行器姿态跟踪误差可收敛于原点附近的小邻域。最后,利用飞行器的数值仿真验证了所设计控制方法能有效跟踪飞行器参考指令,且对外界干扰有较强的鲁棒性。

基于压缩感知的高精度地磁基准图构建方法
马啸宇, 张金生, 郝亮亮, 李婷, 王少博, 李琳
2020, 46(4): 791-797. doi: 10.13700/j.bh.1001-5965.2019.0313
摘要:

地磁基准图的构建是实现地磁匹配导航的基石。针对实测数据量较小时利用插值法构建的地磁基准图精度不理想的问题,将压缩感知理论应用到地磁信息采集中。结合地磁基准图的结构特点设计了以离散余弦变换作为稀疏基、单位矩阵作为观测矩阵,以压缩采样匹配追踪(CoSaMP)算法作为重构算法的基于压缩感知的高精度地磁基准图构建方法,并与三次样条插值、Kriging插值及PSO-Kriging插值法进行对比。实验结果表明:所提方法具有较高的重构精度和稳定性,与性能最好的PSO-Kriging插值法相比,在6.25%采样率下重构地磁基准图,所提方法使得峰值信噪比(PSNR)由66.97 dB提高至74.67 dB,绝对误差由25.47 nT减小至10.26 nT,均方根误差由28.57 nT减小至11.33 nT。

3-PPP型柔性并联微定位平台的设计与分析
王保兴, 孟刚, 林苗, 李巍, 曹毅
2020, 46(4): 798-807. doi: 10.13700/j.bh.1001-5965.2019.0286
摘要:

为解决现有空间平动柔性并联微定位平台(CPMS)结构布局不紧凑,且多轴驱动时各运动副的寄生运动相互累加,导致平台耦合误差增大的问题。首先,设计了一种基于柔性薄板的分布柔度式3-PPP型柔性并联微定位平台。其次,通过结构优化减小了平台的体积,并消除了支链中移动副寄生运动的累加现象。然后,基于柔度矩阵法建立了平台的输入刚度理论模型,并采用有限元仿真验证了理论模型的正确性;同时计算了平台的固有频率,并探究了其与柔性薄板尺寸参数之间的关系。最后,将结构优化前后的平台通过有限元仿真进行了对比分析。结果表明:结构优化后平台的体积减小了67%,且平台在单轴和多轴驱动时均具有更优的运动解耦特性和输入输出一致性。

一种用于图像翘曲变换的高速缓冲存储器设计
康洁, 刘强
2020, 46(4): 808-813. doi: 10.13700/j.bh.1001-5965.2019.0284
摘要:

车载平视显示(HUD)系统通过图像翘曲变换将原始平面图像信息显示在挡风玻璃曲面上,原始图像数据的非线性访问会造成存储器访问效率下降。为此,设计了一种高速缓冲存储器(Cache),以最大程度保证像素数据访问的连续性,减少存储器访问次数并提高带宽资源利用率。为优化Cache性能,提出存储空间分离管理技术和地址分级比较技术,提高图像像素在Cache中的存储密度,并节省逻辑资源。此外,提出一种Cache容量动态调整的方法,在保证命中率前提下减少Cache存储资源的使用、降低功耗。实验结果显示,存储空间分离管理技术使存储资源节省25%,地址分级比较技术使逻辑资源节省近10%,Cache容量可以减少75%,且动态功耗减少67.578%,静态功耗减少14.060%。

同步式GPS欺骗干扰信号生成技术研究与设计
柳亚川, 寇艳红
2020, 46(4): 814-821. doi: 10.13700/j.bh.1001-5965.2019.0303
摘要:

出于对"低、慢、小"无人机进行导航定位诱骗的实际需求,在实验室原有的异步生成式GPS欺骗干扰源的基础上,研制了一种小型化的同步生成式GPS欺骗干扰源。首先,在异步生成式GPS欺骗干扰源射频信号模型的基础上,考虑到干扰源信号处理延时、欺骗信号的传播延时、无人机上目标接收机所接收真实卫星信号状态以及无人机运动模型,建立了对同步欺骗信号仿真时间和状态参数进行精确计算的数学模型。其次,通过本地授时型接收机提供驯服后的基准时钟和秒脉冲(1PPS)信号,实现欺骗干扰信号与真实卫星信号系统时的同步,并通过高阶直接数字频率合成(DDS)技术精确控制信号参数、保证欺骗信号到达目标接收机接收天线相位中心时与真实信号的相位状态在成功诱骗所允许的误差范围之内。最后,通过商用接收机和无人机进行了实验验证,在无人机上目标接收机正常跟踪真实卫星信号的前提下,开启同步生成式GPS欺骗干扰源发射欺骗信号,能够使目标接收机逐渐偏离正常定位测速结果而产生受控的定位测速结果。结果验证了同步信号模型和所设计同步信号生成电路的正确性,且表明同步生成式GPS欺骗干扰源能够实现对商用接收机和无人机导航定位的诱骗。

基于LSTM的TTE网络速率约束流量预测
史亚菲, 李峭, 熊华钢
2020, 46(4): 822-829. doi: 10.13700/j.bh.1001-5965.2019.0320
摘要:

时间触发以太网(TTE)中的速率约束(RC)流量为事件触发流量,在RC流量动态调度的应用场景下,若能预测未来短时间内数条RC流量到达交换节点的序列,使交换节点提前进行调度决策,以减小RC流量时延,提高网络吞吐量。对RC流量到达序列预测问题进行了研究,建立了RC流量的到达序列模型,提出了基于长短期记忆网络(LSTM)算法的RC流量预测算法。利用OMNET++工具进行TTE网络仿真,得到多组混合关键性配置下RC流量的传输数据;以此作为输入样本对预测算法进行训练和测试。实验结果显示,LSTM算法在RC流量预测问题的准确率达到了70%以上。通过对比实验说明所提算法适用于RC流量预测场景。

水上飞机水面降落全过程力学特性数值研究
赵芸可, 屈秋林, 刘沛清
2020, 46(4): 830-838. doi: 10.13700/j.bh.1001-5965.2019.0462
摘要:

数值方法模拟水上飞机的水面降落运动姿态和受力的全过程,是结合了水汽两相流、运动学和动力学的复杂问题。采用基于Fluent商用软件开发的整体运动网格方法结合VOF方法进行自由面捕捉,采用六自由度模型进行运动状态模拟,对某型水上飞机水面降落的全过程进行了数值模拟,得到了较好的模拟结果,验证了整体运动网格方法在处理水上飞机水面降落问题时具备良好的适应性。通过模拟得到过载曲线、运动状态参数和水面状况,将降落过程划分为冲击、滑水、漂浮3个阶段,并通过对各阶段的分析总结出对水面降落过程的一般性认识,以期为水上飞机的设计研发提供方法和参考。

常见问答